全国统一服务热线:40000-57-892
电 话:0512-68364119
0512-52574119
传 真:0512-68361191
手 机:18021634119
18151099119
联系人:吴经理
邮 箱:jsqiangdun@163.com
地 址:江苏省常熟市辛庄镇桃园村
泡沫灭火装置的安装保养和注意事项
日期:2020-03-26 04:47:56 人气:1406

泡沫灭火装置的安装和保养
泡沫灭火系统的维护和保养不比安装以及设计的重要性低这是必须清除了解的,以为只有维护保养得当才能在火灾发生的时候充分发挥泡沫灭火系统的灭火作用,如果保养维护不得当往往就会产生不可挽回的损失,所以一定要重视泡沫灭火系统的维护和保养。
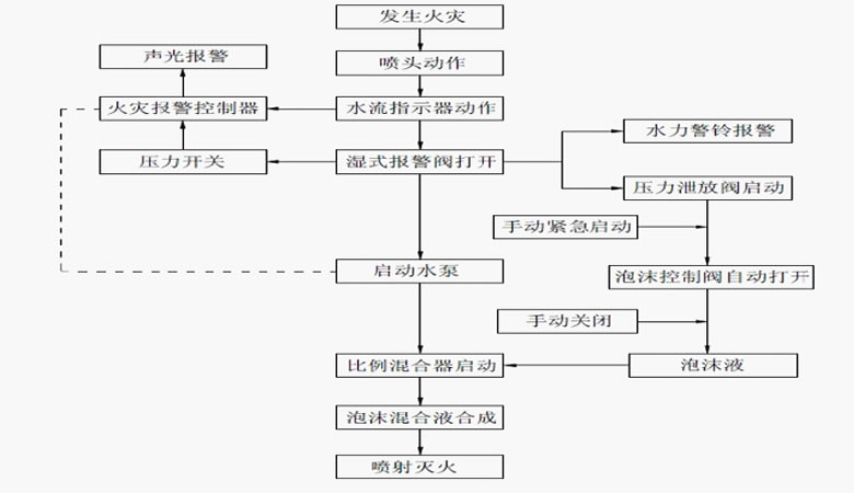
首先我们要清楚了解泡沫灭火系统的组成部分以及工作流程是怎样的,这样能有效的提高我们的维护保养泡沫灭火系统的效率,下图就是泡沫灭火系统的工作原理图。

一、维护和保养
1、每月至少进行一次外观检查、所有阀门及连接处应无渗漏,处于规定状态位置。
2、每使用完一次后,必须用清水将储罐和管道冲洗干净,必要时设备表面应进行补漆防腐处理。
3、泡沫液应避免阳光直晒,并储藏在温度变化小的场所,防止空气直接接触。储藏时间较长时,应抽样检验,如失效变质,应及时更换。
4、在备用状态,储罐内一定要充满泡沫液
二、注意事项:
1、所选用的泡沫液的混合比应与泡沫比例混合器的混合比例相同。
2、对于水溶性液体,必须选用抗溶性泡沫液。
3、充装泡沫液时,应保持胶囊内清洁,不得与油类、水及不同牌号的泡沫液混合,泡沫液型号不能混用。
4、不得在超出工作压力范围内的情况下使用泡沫比例混合装置。
- 各位朋友,下面的相关文章可能对您很有帮助!






